189 5170 2156
EN
服务热线
189 5170 2156
微信咨询
返回顶部
首页 > 菲尼克斯 > 隔离器安全栅 > 隔离器安全栅变送器 > MINI MCR-2-UNI-UI-2UI - 信号倍增器
MINI MCR-2-UNI-UI-2UI - 信号倍增器
MINI MCR-2-UNI-UI-2UI - 信号倍增器
MINI MCR-2-UNI-UI-2UI - 信号倍增器
MINI MCR-2-UNI-UI-2UI - 信号倍增器
菲尼克斯
MINI MCR-2-UNI-UI-2UI - 信号倍增器
2905026
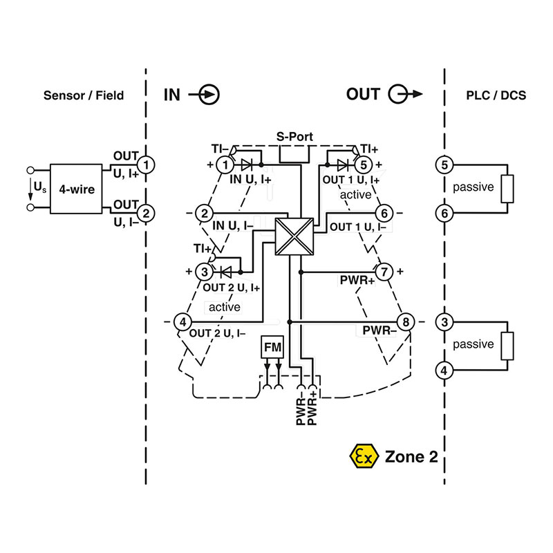
可通用组态的4端放大器,采用开关输出和插拔式连接技术,用于将模拟信号加倍。通过DIP开关 或软件进行组态。螺钉连接技术,标准组态。
产品优势:
产品详情
产品描述
技术数据
输出数据
信号: 电流/电压
输出数目 2
电压输出信号 0 V ... 10 V (通过DIP开关) 0 V ... 10.5 V (可通过软件进行设置) 1 V ... 5 V (通过DIP开关) 0 V ... 5 V (通过DIP开关) 2 V ... 10 V (通过DIP开关)
连接数据
剥线长度 10 mm
螺纹 M3
刚性导线横截面 0.2 mm² ... 1.5 mm² (带冷压头) 0.14 mm² ... 2.5 mm² (不带冷压头)
连接方式 螺钉连接
电气特性
电气隔离 4路隔离
阶跃响应(0-99%) 140 ms (15 Hz样品率) 25 ms (240 Hz采样率,只能通过软件进行设置) 45 ms (60 Hz样品率)
产品属性
产品类型 信号倍增器
产品系列 MINI Analog Pro
型号 隔离放大器
通道数目 2
组态 DIP开关 应用程序 软件
数据管理状态
产品审核修订 05
尺寸
宽度 6.2 mm
高度 109.81 mm
深度 119.2 mm
安装
安装类型 DIN导轨安装
组装说明 DIN导轨连接器可用于桥接电源电压。它可以卡接到35 mm EN 60715 DIN导轨上。
安装位置 任意
材料规格
外壳材料 PBT
颜色 灰色 (RAL 7042)
铁路车辆的防火保护 (DIN EN 45545-2) R22 HL 1 - HL 2
铁路车辆的防火保护 (DIN EN 45545-2) R23 HL 1 - HL 2
铁路车辆的防火保护 (DIN EN 45545-2) R24 HL 1 - HL 2
环境和真实条件
环境条件
保护等级 IP20 (未经过UL认证)
环境温度(运行) -40 °C ... 70 °C
环境温度(存放/运输) -40 °C ... 85 °C
海拔 ≤ 2000 m
标准和规范
电气隔离 4路隔离
电磁兼容数据
抗干扰 EN 61000-6-2
电磁兼容性 符合EMC条例
发射干扰 EN 61000-6-4
注意事项 受到干扰时,那有可能是最小的偏差。
静电放电
标准/规程 EN 61000-4-2
备注 必须采取安全措施以防止静电放电。
高频电磁场
标准/规程 EN 61000-4-3
品名 电磁RF场
测量范围最终值的典型偏差 0.2 %
快速瞬态(脉冲)
标准/规程 EN 61000-4-4
品名 快速瞬变(脉冲串)
测量范围最终值的典型偏差 0.1 %
传导干扰
标准/规程 EN 61000-4-6
品名 传导干扰
测量范围最终值的典型偏差 2.8 %
说明
使用限制
EMC说明 EMC:A类产品,参见下载区内的制造商声明
Ex数据
防爆安装 (EPL) Gc Div. 2
柔性导线横截面 0.14 mm² ... 2.5 mm²
可连接导向横截面 AWG 24 ... 12 (柔性)
电源
电源电压范围 9.6 V DC ... 30 V DC (DIN导轨总线连接器( ME 6,2 TBUS-2 1,5/5-ST-3,81 GN,订货号2869728)可用来桥接电源。可以卡接 到符合EN60715标准的35 mm DIN导轨)上)
典型电流耗量 55 mA (24 V DC) 110 mA (12 V DC)
额定供电电压 24 V DC
信号处理
状态显示 绿色 LED (电源电压)
错误指示 红色LED
IECEx
标识 Ex ec IIC T4 Gc
证书 IECEx BVS 19.0072X
UL,美国 / 加拿大
标识 UL 508 Listed Class I, Zone 2, Group IIC T6 Class I, Div. 2, Groups A, B, C, D T6
造船业许可
证书 DNV GL TAA000021E Rev. 1
DNV GL数据
Temperature B
Humidity B
振动 A
EMC A
Enclosure Required protection according to the Rules shall be provided upon installation on board
短路电流 ≤ 25 mA
紧固扭矩 0.5 Nm ... 0.6 Nm
连接方式 Micro USB B型
ATEX
标识 @ II 3 G Ex ec IIC T4 Gc
证书 BVS 19 ATEX E 083 X
功耗
电涌电流负载(电涌)
标准/规程 EN 61000-4-5
绝缘特性: GB Standard
过电压类别 II
污染等级 2
电气隔离 输入/输出/电源
额定绝缘电压 300 Vrms
测试电压 3 kV AC (50 Hz, 60 s)
绝缘 强化绝缘符合IEC/EN 61010-1
最大电流输出信号 24.6 mA
负载/输出负载电流输出 ≤ 600 Ω (每条通道)
UKCA Ex (UKEX)
标识 @ II 3 G Ex ec IIC T4 Gc
证书 PxCIF21UKEX2905026X
CCC / China-Ex
标识 Ex nA IIC T4 Gc
证书 NEPSI GYJ20.1318X
GB Standard
标准/规程 GB 3836.1 GB 3836.8
最大传输误差 0.05 % (终值的)
波动 < 20 mVSS (600 Ω) < 20 mVSS (600 Ω)
最大温度系数 0.01 %/K
电压输入信号 0 V ... 10 V (通过DIP开关) 0 V ... 12 V (可通过软件进行设置) 1 V ... 5 V (通过DIP开关) 0 V ... 5 V (通过DIP开关) 2 V ... 10 V (通过DIP开关)
EAC Ex
标识 2Ex ec IIC T4 Gc
证书 BY/112 02.01 TP012 103.01 00081
最大电流输入信号 24 mA
输入电压的输入电阻 > 120 kΩ
输入电流的输入电阻 ~ 50 Ω (+0.7 V用于测试二极管)
最大电压输出信号 ~ 12.3 V
电流输出信号 0 mA ... 20 mA (通过DIP开关) 0 mA ... 21 mA (可通过软件进行设置) 20 mA ... 0 mA (通过DIP开关) 0 mA ... 10 mA (通过DIP开关) 4 mA ... 20 mA (通过DIP开关)
负载/输出负载电压输出 ≥ 10 kΩ
最大电压输入信号 12 V
电流输入信号 0 mA ... 20 mA (通过DIP开关) 0 mA ... 24 mA (可通过软件进行设置) 20 mA ... 0 mA (通过DIP开关) 0 mA ... 10 mA (通过DIP开关) 4 mA ... 20 mA (通过DIP开关)
无负载电压 ≤ 18.5 V
可配置/可编程
允许湿度(运行) 5 % ... 95 % (无冷凝)
认证
CE
证书 CE合规
输入数目 1
系统属性 功能
组态 DIP开关 应用程序 软件
输入数据 信号: 电流/电压
接口 数据: IFS接口
相关产品
MINI MCR-2-T-2RO-PT - 阈值开关

MINI MCR-2-T-2RO-PT - 阈值开关

MINI MCR-2-T-2RO - 阈值开关

MINI MCR-2-T-2RO - 阈值开关

MINI MCR-2-RPS-2I-2I-OLP-PT - 馈电隔离器

MINI MCR-2-RPS-2I-2I-OLP-PT - 馈电隔离器

MINI MCR-2-RPS-2I-2I-OLP - 馈电隔离器

MINI MCR-2-RPS-2I-2I-OLP - 馈电隔离器

MINI MCR-2-RPS-I-I-OLP-PT - 馈电隔离器

MINI MCR-2-RPS-I-I-OLP-PT - 馈电隔离器

MINI MCR-2-RPS-I-I-OLP - 馈电隔离器

MINI MCR-2-RPS-I-I-OLP - 馈电隔离器

MINI MCR-2-T-REL-PT - 阈值开关

MINI MCR-2-T-REL-PT - 阈值开关

MINI MCR-2-T-REL - 阈值开关

MINI MCR-2-T-REL - 阈值开关

热门资讯
立即咨询 联系电话